核心原理:一个简单的比喻
想象一下,你和你的朋友在两个不同的房间里,你想把一张高清照片传给他。

(图片来源网络,侵删)
- 你(无人机):是发送方,你拿着一张照片(视频图像数据)。
- 你朋友(你的手机/遥控器):是接收方,他想看到这张照片。
- WiFi:就是你们之间用来传递照片的“无形通道”。
这个传递过程需要几步:
- 打包:你不能直接把整张照片扔过去,你得把照片切成很多个小块(数据包),并在每个小块上写上地址和序号(封装成数据帧)。
- 发送:你通过喊话或者某种方式,把这些小块一个一个地发送出去(无线电波发射)。
- 传输:这些小块通过空气(无线电波传播)飞到你朋友的房间。
- 接收:你的朋友听到并接收到这些小块(无线电波接收)。
- 重组:你的朋友根据小块上的地址和序号,把它们按正确的顺序拼起来,还原成完整的照片(数据解封装与解码)。
- 显示:你的朋友把照片看在屏幕上(图像显示)。
无人机WiFi图传做的就是完全一样的事情,只是速度更快、要求更严苛。
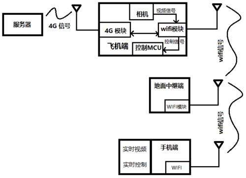
技术原理解析(拆解图传链路)
无人机图传系统是一个单向的、低延迟的、高带宽的无线数据链路,我们可以把它拆解成以下几个核心部分:
图像采集与编码
- 源头:无人机上的摄像头。
- 过程:
- 摄像头捕捉实时画面,生成原始的、未压缩的视频信号(如YUV、RGB格式)。
- 这个原始数据量巨大,直接传输会卡顿且占用大量带宽,必须进行压缩编码。
- 常用的编码标准有 H.264 (AVC)、H.265 (HEVC),更新的还有 H.266 (VVC)。
- H.265 相比 H.264,在相同画质下可以节省约50%的带宽,因此在高清图传中越来越受欢迎。
- 输出:一串压缩后的视频数据流(比特流)。
无线电发射
- 核心设备:无人机上的WiFi模块。
- 过程:
- 编码后的视频数据流被送入WiFi模块。
- WiFi模块将这些数据流打包成一个个符合WiFi协议标准的数据包。
- WiFi模块内部的射频 部分将这些数据包转换成高频无线电波。
- 通过天线 将无线电波发射到空中。
无线电波传播
- 过程:无线电波以光速在空气中传播。
- 关键挑战:
- 距离衰减:信号强度随距离增加而减弱。
- 障碍物阻挡:墙壁、树木、人体等物体会严重削弱甚至完全阻挡信号。
- 干扰:来自其他WiFi路由器、蓝牙设备、微波炉等的同频或邻频干扰。
- 多径效应:信号经不同路径反射后到达接收端,可能造成信号重叠和干扰。
无线电接收
- 核心设备:遥控器或手机上的WiFi模块。
- 过程:
- 遥控器/手机上的天线 捕捉到从无人机传来的微弱无线电波。
- WiFi模块的射频 部分将无线电波转换回数字数据包。
- 模块对数据包进行校验,丢弃在传输中损坏的数据包(纠错技术如FEC会尝试修复部分错误)。
图像解码与显示
- 核心设备:遥控器或手机的处理器 和屏幕。
- 过程:
- 接收到的数据包被重新组合成完整的视频数据流。
- 手机/遥控器的硬件解码器(如DSP或GPU)使用与编码端相同的算法(如H.264/H.265)对视频流进行解压缩。
- 解压后的图像数据被渲染到屏幕上,呈现在你的眼前。
WiFi图传的关键技术参数
评价一个图传系统的好坏,主要看以下几个指标:

(图片来源网络,侵删)
-
分辨率
- 指图像的精细程度,如
720p(1280x720)、1080p(1920x1080)、4K(3840x2160)。 - 分辨率越高,需要传输的数据量就越大,对带宽的要求也越高。
- 指图像的精细程度,如
-
帧率
- 指每秒传输多少张图像,如
30fps、60fps。 - 帧率越高,画面越流畅,尤其是在快速移动或剧烈操作时,高帧率能有效减少拖影和卡顿。
- 指每秒传输多少张图像,如
-
延迟
- 这是图传的灵魂! 指从摄像头捕捉到画面,到你在屏幕上看到这个画面之间的时间差。
- 低延迟(如100ms以内)是“所见即所得”的关键,能让飞手精准操控,高延迟会导致操控“手忙脚乱”,有强烈的延迟感。
- WiFi图传的延迟通常在150ms到500ms之间,这也是它不如专用图传(如DJI O3、O3+)的主要原因。
-
带宽
(图片来源网络,侵删)- 指在单位时间内能够传输的数据量,单位通常是Mbps(兆比特每秒)。
- 带宽 = 分辨率 × 帧率 × 单个像素所需数据量。
- 带宽决定了你能传输多高分辨率、多高帧率的视频,传输1080p/60fps的视频,需要的带宽远高于720p/30fps。
WiFi图传的优缺点分析
优点:
- 成本低廉:WiFi模块技术成熟,价格非常便宜,几乎所有消费级无人机和手机都支持。
- 技术成熟,集成度高:可以直接利用手机或遥控器自带的屏幕和处理器,无需额外设计接收端。
- 通用性强:无需专用设备,用手机就能直接连接和控制。
- 功耗相对较低:相比于一些大功率的专用图传,WiFi功耗更低,对无人机续航影响较小。
缺点:
- 延迟较高:这是WiFi图传最致命的弱点,其协议栈复杂,数据包开销大,导致物理延迟和排队延迟都比较高。
- 抗干扰能力差:工作在2.4GHz和5GHz公共频段,极易受到周围环境中的WiFi信号、蓝牙、无线鼠标等设备的干扰,导致画面卡顿、花屏甚至断连。
- 传输距离有限:受限于发射功率和WiFi协议本身,在开阔地带有效距离通常只有几百米到一公里左右,远不及专用图传的数公里甚至十几公里。
- 穿墙能力弱:2.4GHz信号有一定穿墙能力,但会大幅衰减;5GHz信号速度快但穿墙能力更差。
与专用图传的对比
为了更好地理解WiFi图传的定位,我们将其与无人机上更专业的图传系统(如DJI的OcuSync系列)进行对比:
| 特性 | WiFi 图传 | 专用图传 (如DJI O3, Walksnail) |
|---|---|---|
| 核心技术 | 通用WiFi协议 (802.11 a/b/g/n/ac) | 自研/专有通信协议 |
| 延迟 | 高 (150ms - 500ms+) | 极低 (30ms - 70ms) |
| 抗干扰 | 差 | 强 (动态跳频、多频段) |
| 传输距离 | 短 (约1公里) | 长 (8公里以上,且抗风) |
| 带宽 | 中等 (取决于WiFi标准) | 高且稳定 |
| 成本 | 低 | 高 |
| 集成度 | 高 (利用手机/遥控器) | 低 (需专用接收屏/眼镜) |
| 主要应用 | 消费级玩具无人机、入门级航拍机 | 高性能穿越机、专业级航拍无人机 |
无人机WiFi图传的原理,就是利用WiFi技术,将无人机摄像头采集并压缩后的视频数据,通过无线电波实时地传输到地面端的手机或遥控器上,再进行解码显示的过程。
它凭借低成本、高集成度的优势,成为了消费级无人机的标配,但其高延迟、短距离、易受干扰的固有缺陷,也决定了它无法满足专业飞手对“零延迟”和“长距离”的严苛要求,因此在高端和专业领域,性能更强的专用图传系统是必然选择。
标签: 无人机WiFi图传技术原理 无人机WiFi图像传输原理详解 无人机WiFi图传系统工作原理
版权声明:除非特别标注,否则均为本站原创文章,转载时请以链接形式注明文章出处。